Page top

G3PJ

加热器用固态继电器

G3PJ

利用紧密安装(3台)时也可进行25A通电*1的低发热型单相SSR,为控制柜的小型化作出贡献。还备有输入Push-In端子型。 *1. G3PJ-□25B(-PU)

“固态继电器 共通注意事项”,请点击查看详细内容

警告标识的含义

G3PJ 注意事项 2

图号的含义

G3PJ 注意事项 3

注意

G3PJ 注意事项 4

安全注意事项

本公司长期致力于提高质量、可靠性,但G3PJ使用半导体元件,半导体特性导致发生误动作、故障。特别是超出额定值范围使用时,不能保证安全,因此请务必在额定范围内使用。使用G3PJ时,必须考虑到安全性,请注意系统的冗余设计、阻燃设计、误动作防止设计等安全设计,以避免G3PJ故障导致的人身事故、火灾事故、社会性损害。

关于运输

在下列状态下运输时,可能会导致故障、误动作及特性劣化,请注意避免。

• 沾水的状态
• 高温、高湿状态
• 未包装的状态
• 运输、设置产品时,请勿使其掉落,或者施加异常振动和冲击。
 否则,会导致产品特性劣化、误动作及故障。

关于使用/保管环境

在下列场所使用和保管时,可能会导致故障、误动作及特性劣化,请注意避免。

• 沾有雨水、水滴的场所
• 有水、油、化学品等分散物的场所
• 高温、高湿场所
• 在环境温度超过-30℃~+100℃范围的场所保管
• 在相对湿度超过45~85%RH范围的场所、温度变化剧烈且易凝露的场所使用
• 有腐蚀性气体的场所
• 多尘埃、盐分、铁粉的场所
• 阳光直射的场所
• 本体直接承受振动或冲击的场所
• 请勿使稀释剂、汽油等溶剂附着到产品的树脂部位。否则,会因溶剂附着而导致标志消失。
• 请勿使油附着到产品的端子盖上。否则,会导致盖的白浊或裂纹。

关于设置和操作

• 请勿阻碍G3PJ 本体、散热器周围的空气对流。
 否则,可能会因本体异常发热而导致输出元件短路、烧损。
• 散热片因掉落等原因而弯曲时,请勿使用。否则,会因散热性能降低而导致故障。
• 请勿用沾有油沫或金属粉的手操作。否则可能导致故障。

关于设置和安装

• 请按照指定的安装方向安装。(参阅样本“●关于安装”)
 否则,可能会因本体异常发热而导致元件故障、烧损。
• 请注意因自发热而导致环境温度上升。
 特别是进行柜内安装时,请安装风扇等设备,以确保和外部的对流。
• 请牢固地安装在DIN导轨上,直到听到“ 咔嚓” 一声。否则会掉落。
• 安装散热器时,请避免异物卡入。否则,会因散热性能降低而导致故障。
• 将G3PJ 直接安装在控制柜上,作为散热器使用时,请采用低热阻的铝材或铁板的面板材质。如安装在高热阻的材质上时,会因G3PJ的发热而着火、烧毁。
• 产品比较重,因此使用DIN导轨安装型必须牢固地固定导轨,两端用端板固定继电器。直接安装型也同样要牢固地安装在面板上。

关于设置和接线

• 请使用与负载电流匹配的电线。否则,本体会因电线异常发热而烧损。
• 请勿使用包皮受损的电线。否则,会导致触电、漏电。
• 请勿将高压动力线等线束和接线布设在同一管道或布线槽中。
 否则,会因电磁感应而导致本体误动作或破损。
• 紧固端子的螺钉时,请勿使非导体物质卡入。否则,本体会因端子异常发热而烧损。
• 请勿在端子螺钉松动的状态下使用。否则,本体会因端子异常发热而烧损。
• 请以合适的长度配线。否则,可能因电磁感应而导致误动作、故障或烧毁。
• 接线必须在切断电源的状态下进行。否则,可能导致触电。

关于Push-In Plus端子台

• 释放孔不可配线。
• 在一字螺丝刀插入释放孔的状态下,请勿使一字螺丝刀倾斜或扭曲。否则可能会损坏端子台。
• 将一字螺丝刀插入释放孔时,请倾斜插入。
 如果笔直插入,可能会损坏端子台。
• 注意插入在释放孔中的一字螺丝刀不可掉落。
• 请勿强行弯曲或拉拽电线。否则可能导致断线。
• 请勿在一个端子(插入)孔中插入多条电线。
• 为防止接线材料冒烟、起火,请在确认电线额定值后,使用下表中的线材。

推荐电缆 覆膜剥离量
(棒状端子未使用时)
0.25~1.5mm2/AWG24~16 8mm

关于设置和使用

• 请勿在各端子部施加超出额定的电压、电流。否则会导致故障、烧毁。
• 请选择额定范围内的负载。否则,会导致本体误动作、故障或烧损。
• 请选择额定频率范围内的电源。否则,会导致本体误动作、故障或烧损。
• 本产品在LOAD侧被施加浪涌电压时,耐浪涌功能(*)就会启动,强制性地使元件点弧。
 请勿将本产品用于电机负载,可能导致电机负载误动作。

* 关于浪涌保护功能
本产品采用通过强制使输出元件触发来防止输出回路被破坏的回路。与变阻器上的主回路保护相比,具有通过抑制施加于SSR内部的浪涌能,缓和对构成SSR的输出回路的电子元件的电气性的压力,抑制由浪涌电压造成的故障或破坏的作用。
参考值:耐冲击电压30kV以上
(试验条件:依据JIS C5442标准1.2×50μs的标准电压波形、峰值(峰值电压) 30kV、反复50次的试验)

使用注意事项

实际使用G3PJ时,有时会发生预想不到的事故。为此,必须尽可能地进行测试。例如,考虑G3PJ特性时,必须考虑到产品个体间的差异。
有关目录中记载的各额定性能值,如果没有特别指明,则所有值都是在JIS C5442标准试验状态(温度15~30℃、相对湿度25~85%Rh、气压86~106kPa)下的值。确认装置的运行状况时,除了负载条件以外,还必须在和实际使用状态相同的条件下确认使用环境。

关于故障原因

• 请按照下列规定的扭矩值紧固端子。否则,本体会因端子异常发热而烧损。

端子 螺钉端子直径 紧固扭矩
输入端子 M3.5 0.59~1.18N•m
输出端子 M4 0.98~1.47N•m

• 请勿在输入回路、输出回路上外加超过额定值的电压。否则,会导致本体故障或烧损。
• 在下列状态下使用和保管时,可能会导致故障、误动作及特性劣化,请注意避免。
・ 产生静电或干扰的场所
・ 产生强电场或磁场的场所
・ 可能受到放射性爆炸危害的场所

关于安装

• 产品比较重,因此使用DIN导轨安装型必须牢固地固定导轨,两端用端板固定继电器。直接安装在面板上时,请按以下条件牢固安装。

螺丝直径:M4
紧固扭矩:0.98~1.47N•m

G3PJ 注意事项 19

关于配线

• 使用压接端子时,请参考下图中的端子部空间。

G3PJ 注意事项 20

• 请选择与电流值匹配的导线直径。
• 为了隔离电源,请在上级电路中设置断路器。
 请务必在切断电源的状态下接线。

关于Push-In Plus端子台

1. 连接到Push-In Plus端子台

端子台各部分的名称

G3PJ 注意事项 24

带压接棒状端子(以下称棒状端子) 的电线、单芯线的连接方法

连接端子台时,请将电线插到底,直至单芯线或棒状端子的前端碰到端子台。

G3PJ 注意事项 25

因单芯线较细而连接困难时,与连接多股线一样,请使用一字螺丝刀。

多股线的连接方法

连接到端子台时,请按以下步骤操作。
1. 斜着将一字螺丝刀插入释放孔中。
 最佳插入角度10°~15°。正确插入一字螺丝刀后,能感觉到释放孔中弹簧的反弹。

G3PJ 注意事项 27

2. 在一字螺丝刀插入释放孔的状态下,插入电线,直至电线的前端碰到端子台。

G3PJ 注意事项 28

3. 将一字螺丝刀从释放孔中拔出。

G3PJ 注意事项 29

连接确认

• 插入后,请轻轻拉拽,确认电线不会松脱(固定在端子台)。
• 使用导体长度10mm的棒状端子,插入到端子台后,可能能看见主体部的一部分,但满足产品的绝缘距离。

2. 从Push-In Plus端子台上拆卸

从端子台上拆卸电线时,请按以下步骤操作。
多股线/单芯线/棒状端子的拆卸方法相同。

1. 斜着将一字螺丝刀插入释放孔中。

G3PJ 注意事项 32

2. 在一字螺丝刀插入释放孔的状态下,从端子(插入)孔中拔出电线。

G3PJ 注意事项 33

3. 将一字螺丝刀从释放孔中拔出。

G3PJ 注意事项 34

3. 推荐棒状端子和工具

推荐棒状端子

适用电线 棒状
导体
长度
(mm)
电线包皮
剥离量
(mm)
(使用棒状
端子时)
推荐棒状端子
(mm2) (AWG) PHOENIX
CONTACT
Weid
muller
Wago
0.14 26 8 10 AI 0,14-8 H0.14/12 -
0.25 24 8 10 AI 0,25-8 H0.25/12 216-301
10 12 AI 0,25-10 - -
0.34 22 8 10 AI 0,34-8 H0.34/12 216-302
10 12 AI 0,34-10 - -
0.5 20 8 10 AI 0,5-8 H0.5/14 216-201
10 12 AI 0,5-10 H0.5/16 216-241
0.75 18 8 10 AI 0,75-8 H0.75/14 216-202
10 12 AI 0,75-10 H0.75/16 216-242
1/1.25 18/17 8 10 AI 1-8 H1.0/14 216-203
10 12 AI 1-10 H1.0/16 216-243
1.25/1.5 17/16 8 10 AI 1,5-8 H1.5/14 216-204
10 12 AI 1,5-10 H1.5.16 216-244
推荐压接工具 CRIMPFOX6
CRIMPFOX6T-F
CRIMPFOX10S
PZ6 roto Variocrimp4

注1:请确认电线覆膜外径小于推荐棒状端子的绝缘套管内径。
 2:请确认棒状端子的加工尺寸满足以下形状。

G3PJ 注意事项 37

推荐一字螺丝刀

连接和拆卸电线时,需要一字螺丝刀。
请使用下表所示的一字螺丝刀。
下表为截至2015年12月的制造商和型号。

G3PJ 注意事项 38

型号 制造商
ESD 0,40×2,5 WELLA
SZS 0,4×2,5
SZF 0-0,4×2,5*
PHOENIX CONTACT
0.4×2.5×75 302 WIHA
AEF.2,5×75 Facom
210-719 Wago
SDI 0.4×2.5×75 Weidmuller

* SZF 0-0,4×2,5 (PHOENIX CONTACT制造)可从星空(中国)一站式服务官网专用购买型号(XW4Z-00B)购买。

关于保险丝

• 为了防止短路,请将快速熔断保险丝连接到输出端子侧。请参见下表,使用同等或具有同等以上性能的保险丝。

推荐保险丝容量

G3PJ额定输出电流 适用SSR 保险丝
(IEC60269-4)
15A G3PJ-□15B 系列 32A
25A G3PJ-□25B 系列

关于符合EN标准(EMC)

基于以下条件获得EN标准(EMC)认证。
在使用G3PJ的装置上,需要EN标准(EMC)时,请按以下条件设置。

①额定负载电压AC24~240V (2□□B)型
• 请将电容器连接到负载电源侧。
• 连接时,请确保输入侧电缆的长度在3m以内。

G3PJ 注意事项 44

② 额定负载电压AC100~480V (5□□B)型
• 请将电容器连接输入侧。
• 请将电容器、变阻器以及环形铁芯连接到负载电源侧。
• 连接时,请确保输入侧电缆的长度在3m以内。

G3PJ 注意事项 45

关于EMI

本产品属于“class A”(工业环境商品)。如果用于住宅环境,则可能会导致电波干扰。此时,必须采取恰当的措施,防止电波干扰。

关于干扰、浪涌的影响

在G3PJ的输出回路上施加超过误动作耐性极限的干扰、浪涌时,会产生半循环的额定最大功率的输出,吸收干扰和浪涌。
在使用G3PJ的装置和系统中,请核实该半循环的输出是否会导致异常,然后使用G3PJ。
另外, G3PJ的误动作耐干扰性能(参考值)如下所示。
• 误动作干扰耐性(参考值):500V

注:测量条件如下所示。
  干扰宽度:100ns、以及1μs
  重复周期:100Hz
  干扰外加时间:3分钟

关于控制柜上的安装

如果控制柜为密封结构,由于G3PJ发热提高柜内温度,不仅会造成G3PJ的通电能力降低,还会给其他电子设备带来不良影响。
请务必在控制柜的上部和下部开设通风孔。

〈G3PJ的安装间隔(柜内安装条件)〉

G3PJ 注意事项 50

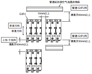
G3PJ与管道(或妨碍空气流通的物品)的关系

G3PJ 注意事项 51

与控制柜外的换气方法

G3PJ 注意事项 52

关于G3PJ的环境温度

额定电流为G3PJ环境温度40℃时的值。 G3PJ是由半导体元件开关负载的,通电后会发热从而导致控制柜内温度升高。这些热量通过给控制柜安装风扇进行换气,来适当降低G3PJ的环境温度,从而提高可靠性。
(温度降低10℃,期待寿命可提高至2倍。阿列纽斯法则)

G3PJ的额定电流(A) 15A 25A 35A
每1台G3PJ的风扇数 0.23台 0.39台 0.54台

例:10台15A的G3PJ时,
  0.23×10=2.3
  需要3台风扇。

注1:按风扇的大小:92mm×92mm、风量:0.7m3/min、控制柜环境温度:30℃计算。
 2:同一控制柜内有其他发热机型时应考虑另行换气。
 3:环境温度:G3PJ的环境温度应确保可通过对流等方式冷却G3PJ。

APP下载

星空(中国)一站式服务官网FA世界