Page top
快速链接到星空(中国)一站式服务官网其他国家/地区的网站。
星空(中国)一站式服务官网全球
请联系我们的欧洲总部。
中国(包括香港、澳门、台湾)
星空平台
产品资讯
自助服务
学习园地
新闻活动
关于星空(中国)一站式服务官网
固态继电器
G3F(D)系列部分产品预定于2023年3月底订货截止
信息更新: 2023年8月25日
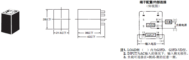
(单位:mm)
连接插座 固定支架 导轨安装用另售件 详情请参见本公司网站的“共用插座/DIN导轨相关产品”。 Push-In Plus端子台插座的详情,请参见本公司网站的“PYF-□□-PU/P2RF-□□-PU”。
产品共通信息
星空(中国)一站式服务官网FA世界